
Según un informe anterior de Asahi Shimbun de Japón, fuentes dentro del gobierno japonés revelaron que el gobierno planea comenzar a descargar agua tratada contaminada con energía nuclear de la planta de energía nuclear de Fukushima al mar a fines de agosto.
El plan para liberar agua contaminada con armas nucleares en el mar en Japón ha provocado intensos debates dentro de la comunidad científica y entre el público, con el enfoque en el tema del tratamiento de aguas residuales nucleares. Generalmente, el agua contaminada con energía nuclear contiene isótopos radiactivos como estroncio, cesio, plutonio, uranio y tritio radiactivo. Anteriormente, TEPCO (Tokyo Electric Power Company) eliminó 62 nucleidos, incluido el cesio, a través de dispositivos de adsorción de cesio y el sistema de adsorción de múltiples nucleidos ALPS (Advanced Liquid Processing System). En 2014, agregaron un dispositivo de adsorción de estroncio. Después de que las aguas residuales se someten a la eliminación de cesio y estroncio, así como a la desalación mediante ósmosis inversa, tiene tres destinos: aproximadamente 280 metros cúbicos de agua volverán al tanque de inyección como agua de refrigeración circulante para el Reactor; el agua restante entra en la unidad ALPS o en la unidad móvil de eliminación de estroncio, Y el efluente tratado finalmente se almacena en tanques de almacenamiento. Sin embargo, hay un isótopo, el tritio, que resulta difícil de eliminar para cumplir con los estándares a través del sistema ALPS.

¿Qué es el tritio?
El tritio es un isótopo de hidrógeno y también ocurre de forma natural. Tiene un impacto relativamente bajo en el cuerpo humano, pero las altas concentraciones pueden presentar riesgos para la salud. El agua tritiada en las centrales nucleares convencionales se forma principalmente debido a la irradiación de neutrones de isótopos de hidrógeno en el circuito del refrigerante o la penetración de subproductos de fisión de los elementos combustibles en el circuito.
De hecho, Japón ha realizado amplios esfuerzos de investigación y exploración para abordar el tritio. En septiembre de 2014, el Ministerio de Economía, Comercio e Industria de Japón seleccionó a Kurion DE LOS Estados Unidos, RosRAO (una subsidiaria de la Corporación de Energía Atómica Estatal Rusa Rosatom), Y GE-Hitachi Nuclear Energy de Canadá para emprender un proyecto de demostración de eliminación de tritio. Entonces, ¿cómo es la solución de eliminación de tritio altamente desafiante? Según la información disponible, tanto Veolia (que adquirió Kurion) como Rosatom emplean una solución tecnológica utilizando el proceso de intercambio catalítico de electrólisis combinada (CECE).

El proceso de intercambio catalítico de electrólisis combinada (CECE), elegido por el Reactor experimental termonuclear internacional (ITER) para la eliminación de tritio del refrigerante de agua debido a sus características de menor temperatura de funcionamiento y fácil control del proceso, También ha sido adoptada por la Compañía de Energía Eléctrica de Tokio en Japón como una tecnología alternativa significativa para la eliminación de tritio a gran escala de las aguas residuales nucleares tras el accidente nuclear de Fukushima. En el proceso CECE, solo una pequeña fracción de las aguas residuales tritiadas tratadas se somete a un procesamiento adicional después del enriquecimiento y la concentración, mientras que la mayoría se convierte en hidrógeno gaseoso para su liberación. El hidrógeno emitido contiene vapor de agua saturado y el tritio existe en forma de agua tritiada oxidada (HTO) dentro del vapor de agua saturado, exhibiendo una toxicidad biológica 10.000 veces más fuerte que el tritio gaseoso elemental. Por lo tanto, antes de la liberación de hidrógeno, es necesario un tratamiento minucioso del vapor de agua, que se logra típicamente condensando el vapor y devolviendo el líquido condensado al sistema de proceso.

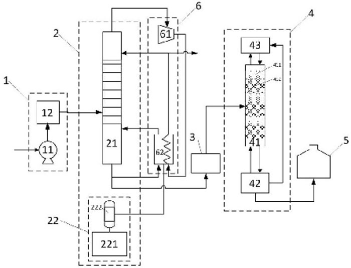
El sistema de eliminación de tritio MDS de KURION consta de dos principalesComponentes: una unidad de torre de intercambio catalítico de fase líquida y una unidad de producción de hidrógeno de electrólisis. La torre de intercambio catalítico de fase líquida está llena de catalizadores hidrófobos de metales preciosos y material de embalaje hidrófilo. El hidrógeno generado en la unidad de electrólisis intercambia isótopos de hidrógeno con el agua que fluye hacia abajo en la torre de intercambio catalítico. El tritio se enriquece en el agua de fase líquida y se agota en la fase de hidrógeno gaseoso. La torre de intercambio catalítico se divide en dos secciones en la entrada de agua tritiada, con la sección superior como etapa de agotamiento y la sección inferior como etapa de enriquecimiento. El agua natural fluye desde la parte superior de la etapa de agotamiento, eliminando el hidrógeno evolucionado, y el hidrógeno agotado se descarga en la parte superior. En la etapa de enriquecimiento, el agua de alimentación tritiada se mezcla con el agua que fluye desde la etapa de agotamiento, intercambiando isótopos con el hidrógeno. Este proceso da como resultado el enriquecimiento de agua tritiada en el fondo de la torre de intercambio catalítico de fase líquida.
Si bien es técnicamente factible separar el tritio de las aguas residuales nucleares, el Gobierno japonés no ha implementado prácticamente ninguna tecnología de eliminación de tritio debido al "costo subyacente". "que es la razón del fracaso en lograr la industrialización. Según un informe de World Nuclear News (WNN) en noviembre de 2014, el Ministerio de Economía, Comercio e Industria de Japón asignó aproximadamente $10 millones a la empresa estadounidense de gestión de desechos radiactivos Kurion. El propósito era demostrar la tecnología de separación de tritio, con el objetivo de validar la tecnología y evaluar los costos de establecimiento y operativos para su aplicación en la planta de energía nuclear de Fukushima. El informe señaló que las tecnologías existentes para la separación del tritio del agua pesada se consideraban "caras" para el manejo de aguas residuales nucleares de Fukushima en ese momento.
En marzo de 2015, Los Angeles Times informó que Gaetan Bonhomme, Director de Tecnología de Kurion, estimó que la tecnología existente de la compañía podría eliminar el tritio de 800.000 metros cúbicos de agua dentro de 5 a 8 años. Sin embargo, la construcción de la instalación por sí sola costaría $1 mil millones, con gastos operativos anuales en millones de dólares. En abril de 2016, un grupo de trabajo especial del Gobierno japonés concluyó que las tecnologías de eliminación de tritio existentes no eran aplicables a la planta de energía nuclear de Fukushima. El informe sugirió que la base para esta conclusión eran consideraciones económicas más que una falta de capacidad tecnológica.
Con las necesidades del desarrollo nacional y la protección del medio ambiente, la energía nuclear desempeñará un papel cada vez más importante en el sector energético de nuestro país. Al mismo tiempo, es fundamental reconocer que, si bien la energía nuclear es más respetuosa con el medio ambiente y sostenible en comparación con los combustibles fósiles, inevitablemente genera una cierta cantidad de desechos radiactivos al tiempo que proporciona grandes cantidades de energía. Además, a medida que se expanda la escala de la energía nuclear, los desechos radiactivos generados aumentarán gradualmente. Debido a las características únicas de los desechos radiactivos, siempre ha sido motivo de preocupación generalizada.

Las aguas residuales tritiadas son un aspecto crucial de esta preocupación, donde el tritio en las unidades de energía nuclear del reactor de agua presurizada (PWR) se genera principalmente a través de reacciones nucleares. Se produce una porción durante el proceso de fisión nuclear, y algunas se liberan cuando los elementos de combustible nuclear generan y penetran a través del revestimiento en un bucle. Otra parte es el resultado de trazas de sustancias en el refrigerante de bucle, como B, Li y D, que se forman bajo acción de neutrones. Para una central nuclear de un millón de kilovatios, la emisión de tritio es de aproximadamente 70 terabecquerels por año, y el tritio existe en las aguas residuales en forma de agua tritiada (HTO). En el caso de las unidades de reactor AP1000, el tritio en el refrigerante de bucle entra principalmente en el sistema de tratamiento de líquidos residuales (WLS) en forma de efluente del sistema de refrigerante del reactor.
El tritio es radiactivo y sufre desintegración β, con una vida media de hasta 12,43 años. Aunque el estándar nacional chino "Estándares básicos para la protección radiológica ionizante y la seguridad de las fuentes radiativas" clasifica el tritio como un nucleido radiactivo de baja toxicidad, esto no implica que los peligros del tritio puedan ignorarse. La radiotoxicidad del tritio líquido (HTO/T2O) es 10.000 veces mayor que la del tritio gaseoso (HT/T2). Puede ingresar al cuerpo a través del sistema digestivo y respiratorio.Tallos y piel dañada. La exposición prolongada o la acumulación excesiva en el cuerpo pueden provocar una enfermedad crónica por radiación interna.

Debido a la ausencia de instalaciones de tratamiento para aguas residuales tritiadas en plantas de energía nuclear existentes, los métodos convencionales para eliminar nucleidos radiactivos convencionales, como adsorción, filtración, evaporación, intercambio iónico, tecnología de membrana, etc., son casi ineficaces para separar HTO de H2O. Como resultado, la mayor parte del tritio finalmente se descarga al medio ambiente. Con la creciente escala de la construcción de energía nuclear, se espera que la descarga de aguas residuales tritiadas aumente gradualmente. Esta cuestión se hará más destacada, especialmente con la construcción programada de centrales nucleares interiores. Debido a la capacidad de dilución relativamente más débil de las masas de agua interiores en comparación con las centrales nucleares costeras, el desarrollo de centrales nucleares interiores debe considerar primero el impacto ambiental de la descarga sustancial de aguas residuales tritiadas de baja concentración o la contaminación directa del agua potable.
Las aguas residuales tritiadas de las centrales nucleares se caracterizan por una baja concentración y un gran volumen para el tratamiento. Al mismo tiempo, existen altos requisitos para factores como la simplificación de procesos, la seguridad y la rentabilidad. Actualmente, los procesos de tratamiento de agua tritiada disponibles públicamente están diseñados principalmente para agua pesada que contiene tritio, lo que a menudo implica un proceso de dilución que requiere una cantidad significativa de hidrógeno para desplazar el tritio del agua. El proceso de backend de las unidades de separación de isótopos de hidrógeno implica una presión sustancial y un consumo de energía.
En respuesta a esta situación, las instituciones de investigación en China han mejorado el proceso tritiado de tratamiento de aguas residuales nucleares. Las mejoras incluyen modificaciones en el sistema de alimentación, la unidad de destilación de agua, el sistema de etapas múltiples, la unidad de intercambio catalítico de electrólisis combinada, el recipiente de almacenamiento de agua de tritio y el sistema de ahorro de energía de la bomba de calor. El enfoque de procesamiento de dos etapas implica el uso de la destilación de agua como el proceso primario de dilución y reducción para lograr la dilución de descarga estándar de agua tritiada de baja concentración de alta capacidad. El proceso combinado de intercambio catalítico de electrólisis sirve como el proceso de reducción secundario y altamente eficiente para lograr un tratamiento de dilución y reducción en diferentes múltiplos de agua tritiada. Este método ofrece ventajas como un proceso simple, un funcionamiento conveniente del equipo, una buena estabilidad del sistema y altos factores de dilución y reducción. Logra efectivamente el tratamiento de dilución y reducción del agua tritiada y tiene un valor de aplicación de ingeniería significativo.

DODGEN ha participado activamente en este campo y ha desarrollado equipos clave adecuados para esta aplicación. Para obtener detalles específicos, puede consultar: "de agua pesada Destilación: Selección de embalaje de malla de alambre y internos de Torre".
En Resumen, el alto costo es la razón principal por la que las tecnologías de eliminación de tritio para aguas residuales nucleares no se han industrializado con éxito. Las tecnologías industrializadas de tratamiento de aguas residuales nucleares deben poseer importantes capacidades de procesamiento a gran escala para gestionar el gran volumen de aguas residuales nucleares. Además, el tratamiento de aguas residuales nucleares implica sustancias radiactivas de alto riesgo. Cualquier tecnología industrializada debe asegurarse de que no plantee más riesgos para los seres humanos y el medio ambiente durante el proceso. La seguridad y el respeto al medio ambiente delTecnología QuímicaSon requisitos indispensables, lo que requiere una amplia experimentación y validación.
Actualmente, lograr la industrialización de las tecnologías de eliminación de tritio para aguas residuales nucleares requiere una inversión financiera significativa, lo que la hace económicamente inviable. Sin embargo, se cree que a medida que la tecnología continúa avanzando y los desafíos de industrialización se superan continuamente, la perspectiva de reducción de costos está en el horizonte.